XO3 Tinderbox Power
This page describes the Tinderbox version of the XO-3 A1 tablet.
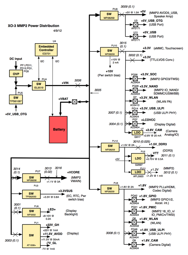
Power Distribution
The following diagram attempts to illustrate the XO-3 power distribution network, as well as the tinderbox measurement points:

Measurement Points
There are two types of measurement point in the above diagram. Most measure power passing through a particular point in the power distribution network, and are represented by a large X, along with an annotation of the voltmeter channel and measurement resistance. All measurement resistors have a tolerance (variation in resistance) of 1% or smaller.
A few points (3005) measure the voltage at a particular point in the power network. These are indicated by an arrow, and annotated solely with the voltmeter channel.
The definitive file describing this setup is the tinderbox configuration file.
Many of the system components are similar to those in the XO-1.75 laptop, and have been documented in the XO-1.75 Tinderbox.
Example Measurements
Example readings taken using this setup are available at http://dev.laptop.org/~wad/cl3_a1/. Some of these measurements are highlighted below.
Measurement Error
It should be cautioned that using a multiplexed voltmeter for measurement of power in a dynamic system has its downsides. The voltmeter does perform averaging in generating a measurement, but with a time period on the order of milliseconds.
Off Power
The tinderbox version of the XO-3 tablet doesn't have a battery, so the EC never goes into sleep mode. When "turned off" but plugged into the wall, the tablet takes around 50 mW (off.html).
Display Power
Running the display (without the backlight) consumes 635 mW (not counting some inefficiencies in the power distribution network). This is broken down into:
| Frame memory | 70 mW |
| MMP2 Display Ctrl. | 70 mW |
| LVDS converter | 150 mW |
| LCD Module | 345 mW |
| Total | 635 mW |
The display backlight takes between 0 and 1.9 W to operate.
When comparing this to the power consumption of the display in an XO-1.75, it should be remembered that the display resolution is lower on the XO-3 (1024 x 800 versus 1200 x 900), which reduces the memory power consumption.
Using OFW
The ofw_nodisp3.html file was generated using OFW. After booting the system into OFW, issue the following commands:
screen-ih iselect sleep # turns off the display backlight-off d# 129 gpio-clr # turn off display digital power d# 33 gpio-clr # turn off display analog power d# 138 gpio-clr # just make sure (in case the ECO doesn't work) d# 130 gpio-clr # prevent leakage to LCM d# 135 gpio-clr # prevent leakage to LCM
This both stops the frame buffer in the SoC and disables power to the external components (DCON and LCD module). This file was compared with ofw_idle3.html to obtain the above numbers.
Using Linux
The first attempt at measuring the power consumed by the display was to force the screen to blank using:
echo 1 > /sys/devices/platform/pxa168-fb.0/graphics/fb0/blank
The results can be seen at linux_nodisp.html. They show that no external components were powered down, as well as no reduction in power consumed by the SoC (compare it to linux_idle.html) which we expect to see. The backlight power is weird as well...
USB ULPI Interface
The idle power consumption of this interface is around 15 mW (Idle). When reading from a USB stick (copying a large file into /dev/null), it consumes around 22 mW (usb read) --- but there is significant power draw from +5V powering the USB device.